Ningbo Richge Technology Co., Ltd.
Ningbo Richge Technology Co., Ltd.
Tooted
FN18 12KV 3 -faasiline jõuguga töötav õhukoormuse katkestuslüliti koos maandumisseadme ja kaitselülitiga
  • FN18 12KV 3 -faasiline jõuguga töötav õhukoormuse katkestuslüliti koos maandumisseadme ja kaitselülitigaFN18 12KV 3 -faasiline jõuguga töötav õhukoormuse katkestuslüliti koos maandumisseadme ja kaitselülitiga
  • FN18 12KV 3 -faasiline jõuguga töötav õhukoormuse katkestuslüliti koos maandumisseadme ja kaitselülitigaFN18 12KV 3 -faasiline jõuguga töötav õhukoormuse katkestuslüliti koos maandumisseadme ja kaitselülitiga

FN18 12KV 3 -faasiline jõuguga töötav õhukoormuse katkestuslüliti koos maandumisseadme ja kaitselülitiga

Model:FN18-12DR
FN18 koormuslülitid ja koormuslülititollaga kombinatsioonid on suure pingega suure jõudlusega koormuslülitid, mis ühendavad suruõhu kaare kustutamise ja gaasi toodetud kaare kustutamise. Koormuslüliti ja kaitsme kombinatsioon ühendab koormuslüliti eelised kaitsme omadega, et lülitada mis tahes koormusvoolu kuni koormuslüliti nimivooluni ja vahetada mis tahes ülevoolu kuni kombinatsiooni nimiväärtuseni. Seda kasutatakse AC 50Hz reitinguga pinge 12kV kolmefaasilistes võimsuses ja nimiväärtusega 630A ESP jaoks jõupingutuste võrgustiku jaoks linna neto töös ehitustegevuse parandamine kõrghoonete ja avalike rajatistena kui ideaalset toodet, et kaitsta paketi alajaama ja trafo. See on täiustatud disainilahenduse funktsioonid. Lihtsate toimingute funktsioonid Smart väljanägemine Smart väljanägemine Täielik funktsioon Kiirelt ja kõrgel tasemel.

FN18 12KV 3 -faasiline jõuguga töötav õhukoormuse katkestuslüliti koos maandumisseadme ja kaitselülitiga

     Oleme pühendunud koormuslülitite väljatöötamisele, kõrgepinge automaatsest koristajast, sisepinge vaakumlülitist, mis on lähemal tarbijate vajadustele ja pakuvad tarbijatele paremaid tooteid. Me võtame ühiskonda alati kui õnnistust ja võtame emamaa õitsengu ja taaselustamise oma vastutusena. Meie ettevõte võtab meie arengugarantiina ettevõtte maine ja töötajate kvaliteedi ettevõtte arendamisest. Nõuame, et teaduse ja tehnoloogia idee on esimene produktiivne jõud. Oma tehniliste osakute, tõhusate juhtimis- ja kvaliteetsete toodete abil oleme oma klientidelt oma kulutõhusate kaupadega kiituse võitnud.

      FN18- 口 on üldotstarbeline, kolmepooluseline koormuskirjalüliti, mis pakub lülitiomanikele ja koostajatele täiendatud katkestava tehnoloogia ja tõestatud, usaldusväärse jõudluse eeliseid kompaktses kujunduses. Lüliti on saadaval lülitiseadmetele kui metalliga suletud ja padjapeetud lülitusseadmete ehitusplokiks reitingutes vahemikus 12-40,5 kV.

Standardne FN18-lüliti sisaldab raskeveokite terasest raami, millel on väljalülitatud isolaatorid, ainulaadne puffer-tüüpi kaare kustutamissüsteem, töömehhanism ja voolu kandvad komponendid, sealhulgas tera-tüüpi katkestajad valatud hingede ja lõualuu pistikutega.

Valikulised lisaseadmed ja funktsioonid hõlmavad mitmesuguseid töökäepidemeid, mootorioperaatorit, abilülitid, šundireisi seade, kaitsme alused, mehaanilised kaitsme komistamine, maanduslülitid, mehaaniline uste blokeerimine ja võtme blokeerimine.








Põhiteave.



Struktuur



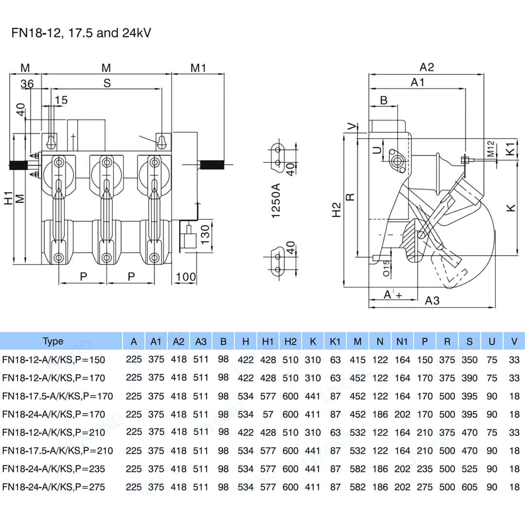
Tehniline parameeter


Mudel ja joonistamine






KKK

K: Kas ma saaksin teie toodete hindu?

V: Tere tulemast. Palun saatke meile siin päringuid. Vastame teile 24 tunni jooksul.

K: Kas ma saan proovi enne hulgikorraldust?

V: Jah, me tervitame näidiskorraldust kvaliteedi testimiseks ja kontrollimiseks. Segaproovid on vastuvõetavad.

K: Kas saame oma logo/ ettevõtte nime toodetele printida?

V: Jah, muidugi aktsepteerime OEM -i, siis vajame, et annaksite meile brändiloa.

K: Kas aktsepteerite toodete kohandamist?

V: Jah, muidugi, palun esitage konkreetsed joonised või parameetrid, tsiteerime teid pärast hindamist.

K: Mis on tarneaeg?

V: Eli aeg sõltub tellitud kogustest, tavaliselt 7-20 päeva jooksul pärast makse saamist.

K: Mis on teie kaubandustingimused?

V: Me aktsepteerime Exw, FOB, CIF, FCA jne.

K: Mis on teie makseviis?  

V: Me aktsepteerime T/T, Western Union, Paypal jne.

K: Kas kontrollite valmistooteid?

V: Jah, iga tootmise ja valmistoodete samm tuleb QC osakond enne saatmist kontrollima. Ja esitame enne saatmist teie viite jaoks kaupade ülevaatuse aruandeid

K: Kuidas lahendada kvaliteediprobleeme pärast müüki?

V: Tehke fotosid kvaliteediprobleemidest ja saatke meile kontrollimiseks ja kinnitamiseks, teeme teile rahulolu 3 päeva jooksul.



Tehas


Sertifikaat




Kuumad sildid: FN18 12KV 3 -faasiline jõuguga töötav õhukoormuse katkestuslüliti koos maandusseadme ja kaitsmelülitiga, Hiina, tootja, tarnija, tehas, madal hind, kvaliteet, uusim müük, edasijõudnute müük
Saada päring
Kontaktinfo
Madalpinge jaotusseadmete, kõrgepinge isolaatorite, kõrgepinge maanduslüliti või hinnakirja kohta päringute korral jätke meile oma e-kiri ja me võtame ühendust 24 tunni jooksul.
X
Kasutame küpsiseid, et pakkuda teile paremat sirvimiskogemust, analüüsida saidi liiklust ja isikupärastada sisu. Seda saiti kasutades nõustute meie küpsiste kasutamisega. Privaatsuspoliitika
Keeldu Nõustu